Analog Devices Inc. ADFS5758 16ビット電流/電圧出力DAC
Analog Devices Inc. ADFS5758 16ビット電流/電圧出力DACは、ユニポーラ電流出力の承認を取得している機能安全製品です。DACは、SC3の体系的な機能に完全に準拠しています。これは、IEC 61508に準じてSIL2までの安全関連アプリケーションに使用できます。これによって、単一のADFS5758で非冗長構成を目的としたSIL 2を達成できます。ADFS5758の安全状態は、オープン回路/高インピーダンスです。ADFS5758は、AVSSで−33V(最小)~AVDD1で+33V(最大)の電源範囲で動作し、60Vの2つのレールの間で最大動作電圧が備わっています。オンチップ動的パワー制御(DPC)によって、パッケージの消費電力が最小限に抑えられています。これは、オンチップ電力損失を最小限に抑えるように最適化されてたバックDC-DCコンバータを使用して、VIOUT出力ドライバ回路4.95V~27Vへの供給電圧(VDPC+)の安定化を図ることによって達成されます。CHARTピンによって、HART®信号を電流出力に結合できます。特徴
- TÜV Rheinlandファイル番号968/FSP 2055.00/20によるユニポーラ電流出力を対象にSIL 2/SC3に承認された機能安全性
- 1つの端子で使用可能な電流/電圧出力
- 電流出力範囲: 0mA~20mA、4mA~20mA、0mA~24mA、±20mA、±24mA、−1mA~+22mA
- 電圧出力範囲(20%オーバーレンジあり): 0V~5V、0V~10V、±5V、±10V
- ユーザプログラマブル・オフセットとゲイン
- 高度オンチップ診断
- 12ビットADCは、出力と精度を検証できる独立した監視機能として機能します。
- オンチップ・リファレンス
- 熱管理のためのDPC
- ユーザプログラマブル・オフセットとゲイン
- 出力障害保護を始めとする堅牢アーキテクチャ
- EMC試験規格: IEC 61000-4-6伝導耐性(10V、Class A)
- IEC 61000-4-3放射耐性(20V/M、Class A)
- IEC 61000-4-2 ESD (±6kV接触、Class B)
- IEC 61000-4-4電気的高速過渡 (EFT) (±4kV、Class B)
- IEC 61000-4-5サージ (±4kV、Class B)
- CISRP 11放射妨害波(Class B)
- 32リード、5mm × 5mm LFCSP
- 温度範囲: −40°C~+105°C
アプリケーション
- プロセス制御
- アクチュエータ制御
- チャンネル絶縁アナログ出力
- プログラマブル・ロジック・コントローラ(PLC)、分散型制御システム(DCS)アプリケーション
- HARTネットワーク接続
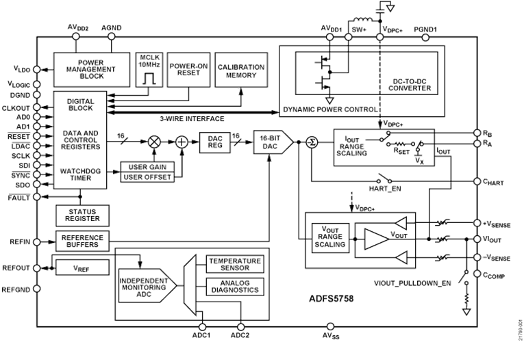
ブロック図
公開: 2020-12-04
| 更新済み: 2024-12-09
