MACOM CMPA601J025F-AMP評価ボード

Wolfspeed CMPA601J025F-AMP評価ボードは、CMPA601J025F 25Wパッケージモノリシックマイクロ波集積回路(MMIC)ドライバハイパワーアンプ(HPA)を評価するように設計されています。この評価ボードは、6GHz~18GHzの周波数範囲および28Vの電圧で動作します。CMPA601J025F-AMPボードは、レーダー、広帯域アンプ、試験計測器、電子福祉に使用されます。

特徴

  • CMPA601J025F 25Wパッケージ化されたMMIC HPAを評価します
  • 動作周波数範囲:6GHz~18GHz
  • 動作電圧:28V
  • フランジパッケージタイプ

アプリケーション

  • レーダー
  • テスト機器
  • 広帯域アンプ
  • 電子福祉

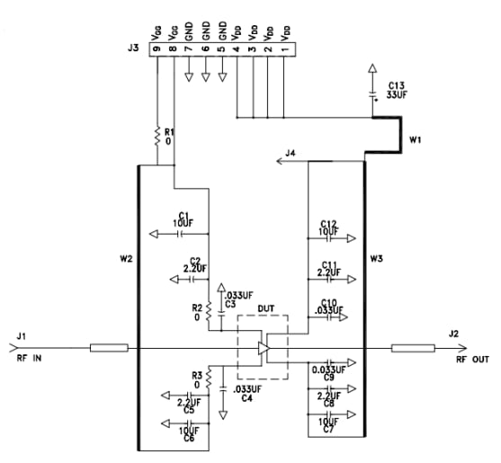
スキーム図

回路図 - MACOM CMPA601J025F-AMP評価ボード
公開: 2023-07-31 | 更新済み: 2024-12-04