onsemi / Fairchild FSL306/FSL336 Green Mode Buck Switch
onsemi / Fairchild FSL306/FSL336 Green Mode Buck Switch integrates a Pulse Width Modulator (PWM) and SenseFET which is specifically designed for the high-performance offline buck, buck-boost, and non-isolation flyback Switched Mode Power Supplies (SMPS) with minimal external components. onsemi / Fairchild FSL306/FSL336 Green Mode Buck Switch integrates a high-voltage power regulator that enables operation without auxiliary bias winding. An internal transconductance amplifier reduces external components for the feedback compensation circuit.Features
- 650V built-in avalanche rugged SenseFET
- 50kHz fixed operating frequency
- No-load power consumption:
- < 25mW at 230VAC with external bias
- < 120mW at 230VAC without external bias
- No need for auxiliary bias winding
- Frequency modulation for attenuating EMI
- Pulse-by-pulse current limiting
- Ultra-Low Operating Current: 250µA ultra-low operating current
- Built-in soft-start and startup circuit
- Adjustable peak current limit
- Built-in transconductance (Error) amplifier
- Fixed 650ms restart time for safe auto-restart mode of all protections
Applications
- SMPS for home appliances and industrial applications
- SMPS for auxiliary power
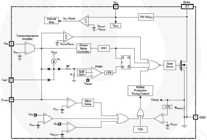
Block Diagram
公開: 2013-04-17
| 更新済み: 2022-03-11
