特徴
- ブラウンアウト検出を備えた統合高電圧スタートアップ回路
- 9V~28Vの広いVCC範囲
- 28V VCC過電圧保護
- 巻線短絡またはインダクタ飽和検出用の異常過電流障害保護
- 内部温度シャットダウン
- ノイズフリー動作向けバレーロックアウトが備わったバレースイッチング動作
- 軽負荷での効率向上を目的とする、25kHz最小周波数クランプを活用した周波数フォールドバック
- 軽負荷でのスイッチング周波数の高速低減を目的とした高速周波数フォールドバック
- 軽負荷時に最高レベル性能の実現を目的としたクワイエットスキップ技術が活用されているスキップ・モード
- 30mw以下の無負荷電力のための電流消費の最小化
- EMIシグネチャ削減のための周波数ジッタリング
- ラッチングまたはオート・リカバリ・タイマベースの過負荷保護
- 調整可能な過電圧保護(OPP)
- 最高周波数クランプを調整可能
- 出力エクスカーション・モード(PEM)時のCcm動作
- 重大なフォルト状態のためのフォルト・ピン、OTPのためのNTC互換
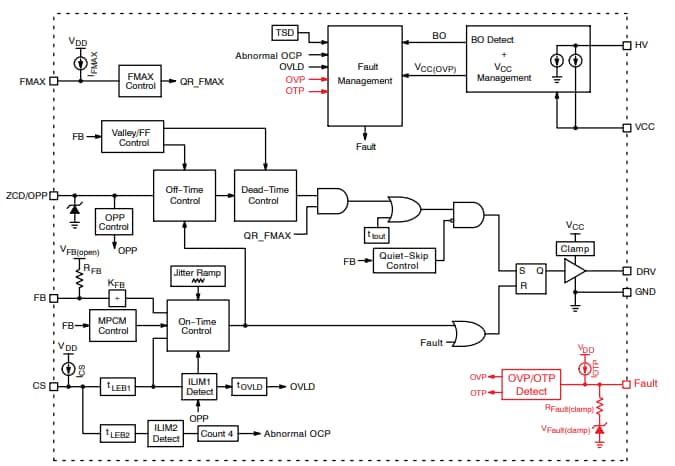
ブロック図
公開: 2021-03-23
| 更新済み: 2024-09-13

