onsemi NCV1077高電圧スイッチングレギュレータ
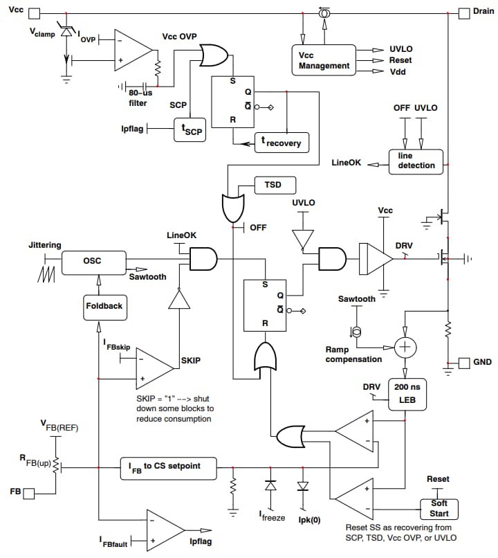
Onsemi NCV1077高電圧スイッチングレギュレータには、固定周波数の電流モードコントローラを、RDS(ON)が4.7Ωの670V MOSFETと統合しています。これらのスイッチングレギュレータは、PDIP-7またはSOT-223パッケージでご用意があります。NCV1077レギュレータは、ソフトスタート、周波数ジッタリング、短絡保護、スキップサイクル機能、最大ピーク電流セットポイント、ランプ補償、ダイナミック自己給電(DSS) をはじめとする高レベルの統合を実現しています。これらのスイッチングレギュレータは、300µA無負荷電力消費および800mAピーク電流が特徴です。NCV1077レギュレータは、EV補助電源に使用されており、一般的にオンボード充電器やEVトラクションインバータといった最終製品に統合されています。これらのスイッチングレギュレータはAEC認証を受けており、車載アプリケーションでの信頼性と性能が保証されています。NCV1077レギュレータは、無鉛、ハロゲンフリー/BFRフリーで、RoHSに準拠しています。
特徴
- 4.7ΩのRDS(ON)が備わった670V MOSFETを統合
- 電流モード固定周波数動作(65kHz/100kHz/130kHz)
- 低ピーク電流でのスキップ/サイクル動作
- ダイナミック自己給電(DSS)
- タイマーベースの検出による自動回復出力短絡保護
- 300µA無負荷電力消費
- ピーク電流: 800mA
- AEC認定済
アプリケーション
- EV補助電源
簡素化された内部回路アーキテクチャ
標準アプリケーション回路
その他の資料
公開: 2024-03-14
| 更新済み: 2024-04-03
