onsemi NXH015F120M3F1PTGシリコンカーバイド(SiC)モジュール
onsemi NXH015F120M3F1PTG シリコンカーバイド (SiC) モジュールは、15mΩ/1200V M3S SiC MOSFETフルブリッジ・トポロジおよびサーミスタが特長で、Al2O3 DBC基板を採用しており、F1パッケージで提供されます。このパワーモジュールは、ゲート・ソース電圧+22V/-10V、連続ドレイン電流77A @ TC = 80°C (TJ = 175°C)、最大電力消費198W、沿面距離12.7mmに仕様が規定されています。.NXH015F120M3F1PTG SiC MOSFETには、事前に適用された熱インターフェイス素材(TIM)が備わっており、TIMが事前に適用されていません。SiCモジュールは、無鉛、ハライドフリー、RoHSに準拠しています。代表的なアプリケーションには、ソーラーインバータ、無停電電源装置、電気自動車充電ステーション、産業用電源があります。特徴
- 15mΩ/1200V M3S SiC MOSFETフルブリッジ
- Al2O3 DBC
- サーミスタを含む
- サーマルインターフェイス材(TIM)塗布済みオプションとTIM塗布なしオプション
- Press-fitピン
- 鉛フリー
- ハロゲンフリー
- RoHS準拠
アプリケーション
- ソーラーインバータ
- 無停電電源装置
- 電気自動車充電ステーション
- 産業用電源
仕様
- ドレイン-ソース間電圧 1,200V
- ゲートソース電圧:+ 22V/-10V
- 連続ドレイン電流:77A @ TC = 80°C (TJ = 175°C)
- 198W最大電力損失
- 動作温度範囲:-40°C~75°C
- 12.7mm 沿面距離
標準特性
スキーム図
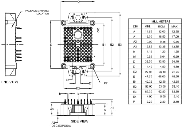
寸法図
公開: 2025-05-14
| 更新済み: 2025-07-17
