ROHM Semiconductor 複数の入力スイッチモニタIC
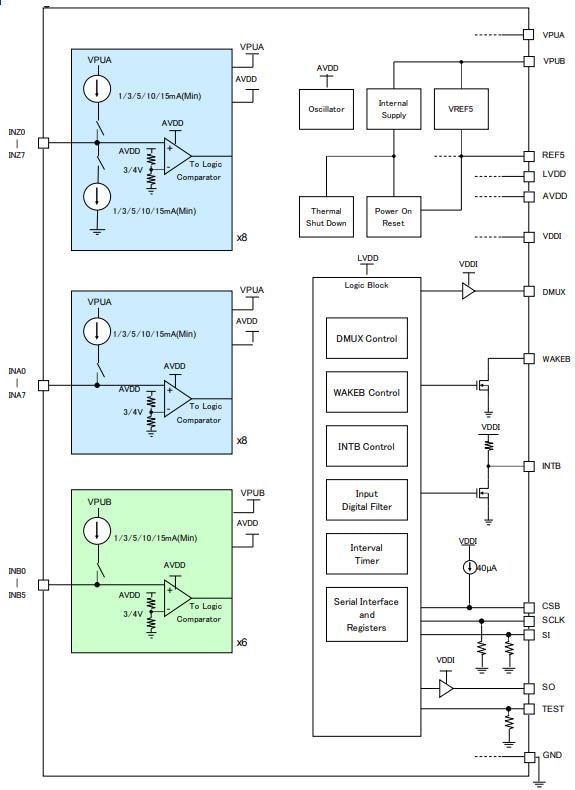
ROHM複数入力スイッチモニタICは、自動車での機械式スイッチの開閉を検出するように設計されています。これらのICは、MCUと通信するシリアル・ペリフェラル・インターフェイス(SPI)プロトコル、8ビット巡回冗長検査(CRC)からのシリアル通信エラーチェック機能、ウェット電流タイマ、サーマルシャットダウン保護(TSD)を備えています。個々のスイッチ入力には、2つの別々の電源、VPUA、VPUBがあり、電源システムまたはバッテリソースから給電できます。このスイッチモニタICは、スイッチの状態に変化を感知すると、SPIからMCUに割り込み信号を送信します。これらのICは、スイッチの状態が監視で一定の間隔で断続的に監視されるため、消費電力が低くなります。このスイッチICには、8V~26V動作電圧範囲、-14V~40Vスイッチ入力電圧範囲、セレクタブル・ウェット電流があります。これらのICは、ボディ制御モジュールでの使用に最適です。特徴
- 10チャンネルまたは22チャンネル複数入力スイッチモニタIC
- 別途の電源 - VPUAまたはVPUB
- MCUとの通信に3.3Vまたは5.0V SPIプロトコルを使用
- 動作電圧範囲: 3.9V~8V
- 8ビットCRCを通してシリアル通信エラーチェック
- サーマルシャットダウン保護(TSD)
- パワーオンリセット(POR)
- 登録設定で選択可能なソースまたはシンク電流レベル
- ウェット電流タイマ機能
- 低電流消費(断続的な監視)
- AEC-Q100認定
- DMUX端末で選択された端末のステータス表示
- スイッチのステータス変更時の割り込み通知
- 入力端子のノイズを除去する大幅に整合されたLPF
複数の入力スイッチモニタICのブロック図
View Results ( 3 ) Page
| 部品番号 | データシート | スイッチ数 | 動作供給電圧 | 最高動作温度 | パッケージ/ケース | 供給電流 - 最大 |
|---|---|---|---|---|---|---|
| BD3376EFV-CE2 | ![]() |
10 Switch | 8 V to 26 V | + 125 C | HTSSOP-B-30 | 480 uA |
| BD3381EKV-CE2 | ![]() |
33 Switch | 6 V to 28 V | + 125 C | HTQFPBV-64 | 10 uA |
| BD3375KV-CE2 | ![]() |
22 Switch | 8 V to 26 V | + 125 C | VQFP-48 | 10 uA |
公開: 2018-03-15
| 更新済み: 2023-03-09

