Texas Instruments UCC24630同期整流器コントローラ
Texas Instruments UCC24630同期整流コントローラは、2次側SR同期整流(SR)に使用されるNチャネルMOSFETパワーデバイス用のコントローラおよびドライバです。コントローラとMOSFETという組み合わせは、ほぼ理想的なダイオード整流器に匹敵します。このソリューションは直接、整流器の電力損失率を低減させます。効率の利得が増幅されるため、1次側の損失を低減させることにもなります。ボルト秒平衡制御法を活用するUCC24630は、フライバック電源にとって理想的なコントローラです。このデバイスがMOSFETドレインに直接、接続されることはないためにこの事実は特に出力電圧範囲が広い場合に当てはまります。幅広いVDD動作範囲、VPC電圧の幅広いプログラミング範囲、ブランキング時間という特徴を備えているため、さまざまなフライバックコンバータ設計に使用できます。特徴
- Secondary-side SR controller optimized for 5V to 24V flyback systems
- Operating frequency Up to 200kHz
- Volt-second balance SR on-time control
- Minimize effect of MOSFET device and layout inductance
- CCM operation compatibility
- Compatible with PSR and SSR control
- Auto low-power detect and 110µA standby mode current
- Wide VDD range from 3.6V to 28V
- Rail-to-rail gate driver with 13V clamp
- Open and short pin fault protection
アプリケーション
- 5V to 24V output flyback and forward converters
- USB-PD adapters and chargers with Type-C connector
- Chargers for smartphones and tablets
- Notebook and ultrabook adapters
- High efficiency auxiliary power in server, desktop, and appliances
- Industrial and medical SMPS
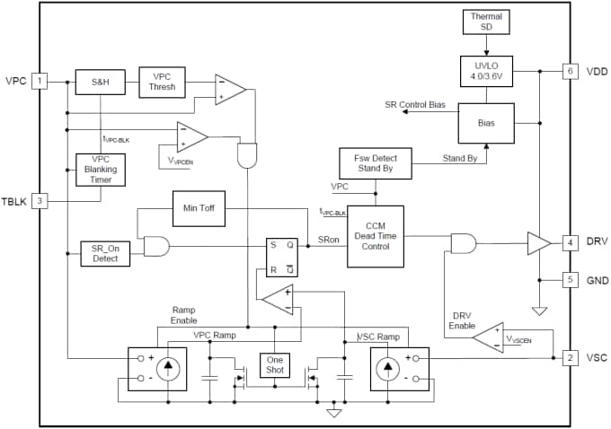
Functional Block Diagram
UCC24630EVM-636 Evaluation Module (EVM)
Texas Instruments UCC24630EVM-636 Evaluation Module (EVM) is designed to help evaluate the UCC24630 Synchronous Rectification Controller. This evaluation module is a high efficiency 65W AC/DC design using the UCC24630 Synchronous Rectification Controller. It is used as a Universal input (85VAC to 265VAC) to 19.5V @ 3.33A output. This exceeds CoC-5 Tier2 and DOE Level VI performance requirements for external power supplies.
公開: 2015-04-23
| 更新済み: 2022-03-11
