Microchip Technology dsPIC33CK1024MP710デジタル信号コントローラ
Microchip Technology dsPIC33CK1024MP710デジタル信号コントローラ(DSC)には、高解像度PWMおよびCANフレキシブルデータレート(CAN FD)が搭載されており、リアルタイムの決定論的パフォーマンスを提供し、高性能制御アプリケーションを実現します。dsPIC33CK1024MP710コントローラは、統合DSPを備えた単一の100MHz dsPIC® DSCコアと、高度なセンシング/制御、堅牢な汎用組み込み、モータ制御、デジタル電源、高性能組み込みアプリケーション向けの強化されたオンチップペリフェラルを備えています。 このDSCを使用すると、エネルギー効率が高く、動作音が静かで、モータの寿命が延びる、高性能で高精度のモータ制御システムの設計が可能になります。Microchip Technology dsPIC33CK1024MP710ファミリは、BLDC、PMSM、ACIM、SR、ステッパモータを制御できます。スイッチモード電源(AC/DC、DC/DC、UPS、PFC)に最適なこのDSCは、バック、ブースト、フライバック、ハーフブリッジ、フルブリッジ、LLC、その他の電源回路の高精度デジタル制御により、最高レベルのエネルギー効率を達成します。このデバイスは、高性能の汎用/堅牢なアプリケーションにも最適です。
特徴
- AEC-Q100認定を取得済み
- 動作条件
- 3V~3.6V、-40°C~+125°C(DC~100 MIPs)
- 3V~3.6V、-40°C~+150°C、DC~70 MIP
- dsPIC33CK CPU
- ECC対応256Kバイト~1024Kバイトのプログラムフラッシュ、128KバイトのデータRAM
- 高速6サイクル除算
- LiveUpdate機能用のデュアル パーティションを備えたフラッシュ
- LiveUpdate
- コード効率に優れた(Cおよびアセンブリ)アーキテクチャ
- 40ビット幅のアキュムレータ
- デュアルデータフェッチを備えたシングルサイクル(MAC/MPY)
- シングルサイクル、混合信号MULとハードウェア除算
- 32ビット乗算のサポート
- 高速な割り込み応答を実現する割り込みコンテキスト選択レジスタ 5セット
- ゼロ架上ルーピング
- RAMメモリ内蔵セルフテスト(MBIST)
- クロック管理
- 高速RC(FRC)
- 内部発振器
- プログラマブルPLLおよび発振器クロックソース
- リファレンスクロック出力
- フェイルセーフクロックモニタ(FSCM)
- 速いウェイクアップと起動
- 分周器 (10進数244) を搭載した8MHzのBFRC(バックアップFRC)。公称出力32.768kHz、デューティサイクル50%を実現可能
- 電源管理
- 低消費電力(省電力)管理モード(スリープ、アイドル、ドーズ)
- 統合型のパワーオンリセットとブラウンアウトリセット
- 微細なエッジ配置を備えた高解像度PWM
- 最大12個のPWMチャネル
- 250psのPWM分解能
- タイマ、出力比較、入力キャプチャ
- 1個の汎用16ビットタイマ
- ペリフェラルトリガジェネレータ(PTG)モジュール
- 8個のSCCPモジュール
- タイマ、キャプチャ/比較、PWMモード
- 16ビットまたは32ビットのタイムベース
- 16ビットまたは32ビットのキャプチャ
- 4つのディープキャプチャバッファ
- 完全な非同期動作、スリープモードで利用可能
- 9x MCCP/SCCPモジュール(タイマ、キャプチャ/コンペア、PWM搭載)
- 1x MCCP
- 8x SCCP
- 16ビットまたは32ビットのタイムベース
- 16ビットまたは32ビットのキャプチャ
- 4つのディープキャプチャバッファ
- 高度なアナログ:
- 5x ADCモジュール
- 12ビット、3.5Msps ADC
- 最大27個の変換チャンネル
- 250nsの変換レイテンシ
- 6個のDAC/アナログコンパレータモジュール
- ハードウェアのスロープ補償付き12ビットDAC
- 15nsのアナログコンパレータ
- 共有DAC/アナログコンパレータ出力
- 3個のオペアンプモジュール、20MHzのGBW
- スルーレート 40V/s
- オフセット ±1mV
- 5x ADCモジュール
- 通信インターフェイス
- UARTモジュール(DMXおよびLIN/J2602プロトコルをサポート)3個
- 3x 4線式SPI/2Sモジュール
- CANフレキシブル データレート(FD)モジュール 2個
- 3x SMBusをサポートするI2Cモジュール
- 機能の再マップを可能にするPPS
- SENTモジュール 2個
- 8x DMA (ダイレクト・メモリ・アクセス) チャネル
- 周辺機能
- 3x 直交エンコーダインターフェイス (QEI)、4つの入力 (位相A、位相B、ホーム、インデックス) 搭載
- ペリフェラルおよびPPSを選択するための内部接続を備えた構成可能な論理セル(CLC)8個
- 電流バイアスジェネレータ(CBG)2個
- デバッガ開発サポート
- 回路内およびアプリケーション内のプログラミング
- 3つの複雑なブレークポイントと5つの単純なブレークポイント
- IEEE 1149.2対応(JTAG)のバウンダリ・スキャン
- トレースバッファとランタイムウォッチ
- 安全性
- DMT(デッドマンタイマ)
- フラッシュメモリのECC(エラー訂正コード)
- WDT(Watchdogタイマ)
- CodeGuard™セキュリティ
- CRC(巡回冗長検査)
- ICSP™ Write InhibitによるフラッシュOTP
- RAMメモリ内蔵セルフテスト(MBIST)
- 2スピード起動
- フェイルセーフクロックモニタリング(FSCM)
- バックアップFRC(BFRC)
- キャップレス内部電圧レギュレータ
- 冗長性および監視用の仮想ピン
- ISO 26262準拠、ISO 26262プロセスに従って開発
アプリケーション
- 力率補正(PFC)
- インターリーブPFC
- 臨界伝導PFC
- ブリッジレスPFC
- DC/DCコンバータ
- バック、ブースト、フォワード、フライバック、プッシュプル
- ハーフ/フルブリッジ
- 位相シフトフルブリッジ
- 共振コンバータ
- DC/AC
- ハーフ/フルブリッジインバータ
- 共振インバータ
- モータ制御
- BLDC
- PMSM
- SR
- ACIM
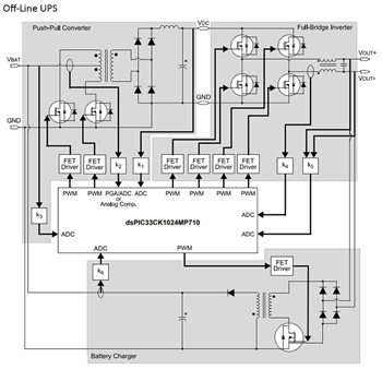
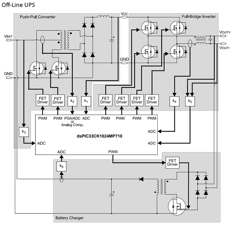
ブロック図
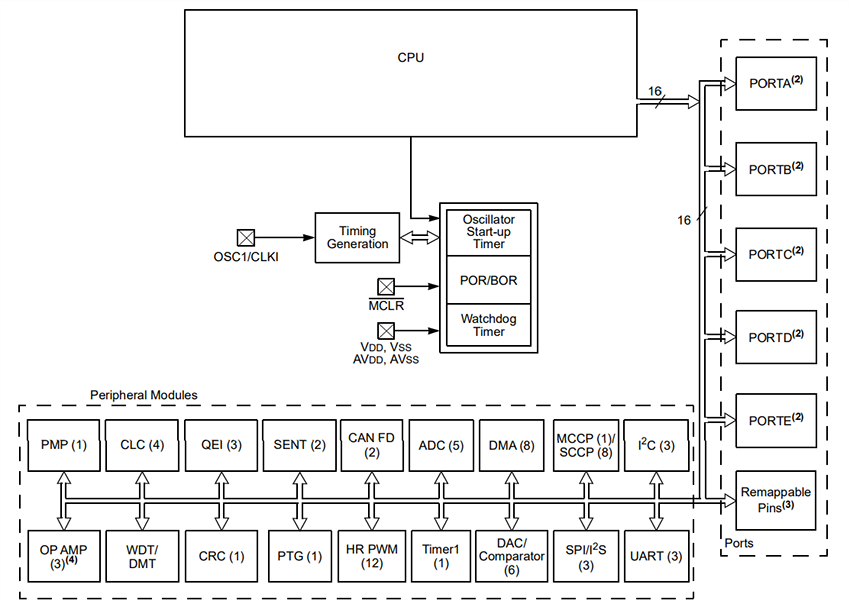
CPUブロック図
公開: 2023-06-13
| 更新済み: 2023-10-09
