ROHM Semiconductor LogiCoA003-EVK-001評価ボード
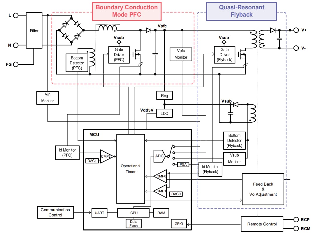
ROHM Semiconductor LogiCoA003-EVK-001評価ボードは、LogiCoA™(Logicコンバータとアンプ)ソリューションの性能を評価および実証するように設計されています。LogiCoA™ は、スイッチング電源にアナログ/デジタルハイブリッド制御が実装されているパワーソリューションです。この評価ボードは、境界導通モードPFCおよび擬似共振フライバックコンバータ用に特別に設計されており、アナログ/デジタルハイブリッド制御が備わっています。LogiCoA003-EVK-001評価ボードには、BCM-PFCコンバータとQRフライバックコンバータを制御する電源コントローラとしてML62Q2035 LogiCoA™ マイクロコントローラが採用されています。また、この評価ボードには、ゲートドライバ、MOSFET、ダイオード、LDO、BCM-PFCおよびQRフライバックコンバータのアプリケーション回路としてのトランスといった外付け部品も含まれています。LogiCoA003-EVK-001評価ボードの最初の段におけるPFCコンバータは、境界導通モード(BCM)で動作します。境界導通モード動作では、インダクタ電流がゼロの場合にMOSFETがonになり、スイッチング損失が低減されます。LogiCoA003-EVK-001ボードの最終段のフライバックコンバータは、擬似共振(QR)モードで動作します。QRモード動作では、ドレイン電圧が低いとMOSFETがonになり、スイッチング損失の低減に役立ちます。
LogiCoA003-EVK-001評価ボードには、出力電圧を調整するためのブロックが装備されています。このブロックを使用すると、マイクロコントローラのパラメータを調整することでコンポーネントの値を変更することなく出力電圧を調整できます。
仕様
- 入力電圧範囲85V~264V
- 入力周波数範囲:47Hz~63Hz
- 起動電圧範囲: 80V〜120V
- 出力電圧範囲21.6V~26.4V
- 出力電流: 4A
- 過電流保護範囲: 2A〜4.8A
- 電源効率: 87%
- 力率: 0.97
ブロック図
LogiCoA™パワーソリューションの外形
接続図
概要画像
その他の資料
公開: 2025-08-01
| 更新済み: 2025-08-19
